СБВ-12.2.30т-2

Чертеж изделия:
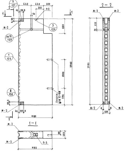
Чертеж СБВ-12.2.30т-2
Характеристики изделия:
ПараметрЗначение
Длина1180 мм
Ширина200 мм
Высота2980 мм
Масса1675 кг
Нормативный документСерия 1.134-1

Блоки внутренних  стен  по Серии 1.134-1.

СБВ-12.2.30т-2   Стеновой блок внутренний.